-
Power Capacitors
- BY71 Series Cylindrical Capacitor
- BSMJ Series Self-healing Low Voltage Shunt Capacitors
- BY86 Series Controlled Intelligent Capacitor
- BYKXG/F Series Anti-harmonic Intelligent Capacitor
- BY81 Series Intelligent Capacitor
- BY82J Series Anti-harmonic Intelligent Capacitor
- BY89 Series Intelligent Capacitor
- Intelligent Controller Series
- Reactor
- Intelligent Switch Series
- Alternating Current Contactor
- Multifunctional power instruments
- Circuit Breaker
- APF/SVG/SPC Cabinet & Module Series
JKW5B Series Reactive Power Automatic Compensation Controller Three-Phase AC Compensation Controller 380V
Main technical parameters
Basic parameters
| Project | Specification |
| Rated Operation Voltage | AC380±10% |
| Rated Operation Current | AC0~5A |
| Rated Frequency | 50Hz±5% |
| Temperature | -25℃~+55℃ |
| Rated Moisture | The maximum relative temperature is 90%(at 20℃) |
| Attitude | ≤2000m |
| Enviromental | There are no explosive or flammable hazardous medium, no corrosive gas to metals, and no conductive dust that damages electrical insulation. |
Control parameters
| Project | Specification |
| Output | Static state |
| Singal Frequency | 50/60Hz |
| Sensitivity | 100mA |
| Loop | 1-12 Loop |
| Method of Method | Co-compensation |
| Target COSΦ preset | 0.70~1.00; Step size 0.01; Factory preset 0.95 |
| Switching delay | 1~250s |
| Overvoltage protection Situations | 380-500/230-260V; Step size 1V; Return difference 6V |
| Undervoltage protection Level | 340V/180V; Return difference 6V |
| CT changes | 50/5A-4000/5A; Step size 1 |
| Capacitive Capacity | 0-125Kvar, factory preset 5Kvar for each branch |
| Rated Contact | 380V * 5A/220V * 7A Per branch |
Measurement Accuracy
| Project | Specification |
| Voltage | ±1.0% |
| Current | ±1.0% |
| Factor of Power | ±1.0% |
| Reactive Power | ±2.0% |
Adjustable range and factory setting values of control parameters
| Parameter code | Meaning | Setting | Adjustable range |
| PA-1 | COS preset | Hysteresis 0.95 | Lag 0.8-100 |
| PA-2 | Delay preset | 30s | 1-250s |
| PA-3 | Overvoltage preset | 430V | 230-260V/380-500V |
| PA-4 | Circuit preset | 1-12 | 1-12 Circuits |
| PA-4* | CT Ratio preset | Actual configuration | 50~4000 |
| C-01 | 1st Circuit capacitor preset | Actual configuration | 0-150Kvar |
| C-12 | 12th Circuit capacitor preset | Actual configuration | 0~150Kvar |
| PA-1 | Cut preset | 1.00 | 0.70-0.70 |
JKW5B Series Low Voltage Reactive Power Compensation Controller Overview
The control apparatus for fully digital operation is one that is fitted with a large LED display, modular assembly, streamlined shell design, and operational messages in Chinese for parameter setting; harmonic protection; automatic selection of either two settings of equal capacitance or fuzzy; sampling of the physical quantity called reactive power; both dynamic and static compensating; real-time display of parameters such as power factor of grid voltage, current, active power, reactive power, and distortion factor of voltage/current. . With RS-485 standard field bus interface. Customization options are available for non-standard voltage 220V, 660V, 750V, and 800V products.

Key Functions of JKW5B Series Low Voltage Reactive Power Compensation Controller
Automatic Power Factor Correction (APFC):
- Real-time monitoring of Grid Power and Supplied Power parameters, including voltage, current, and phase imbalance.
- Adjusts capacitor switching to maintain power factor ≥0.95, reducing energy losses by up to 30% and minimizing penalties from utility providers38.
Dynamic Reactive Compensation:
- Utilizes Active Reactive Power algorithms to balance inductive and capacitive loads instantly (response time ≤10ms), stabilizing voltage fluctuations and mitigating harmonic distortions (THD <5%)23.
- Supports Capacitor Switching Control with anti-resonance technology, preventing overvoltage and equipment damage8.
Intelligent Monitoring & Diagnostics:
- IoT-Enabled Remote Management: Syncs with SCADA systems via Modbus RTU/TCP or Ethernet, enabling real-time data analysis, predictive maintenance alerts, and energy consumption reports28.
- Self-diagnostic functions detect capacitor failures, phase sequence errors, and grid anomalies, ensuring uninterrupted operation3.
Robust Design for Harsh Environments:
- Operates in temperatures from -25°C to +55°C and humidity up to 90%, with IP40-rated enclosure for dust and moisture resistance38.
- High immunity to electrical interference (withstands 2000V surge pulses), ideal for industrial plants and renewable energy sites3.
User-Friendly Interface:
- LCD display shows real-time metrics: Active Power, Reactive Power in Electrical systems, power factor, and harmonic spectrum analysis8.
- Configurable manual/automatic modes for flexible installation and debugging.

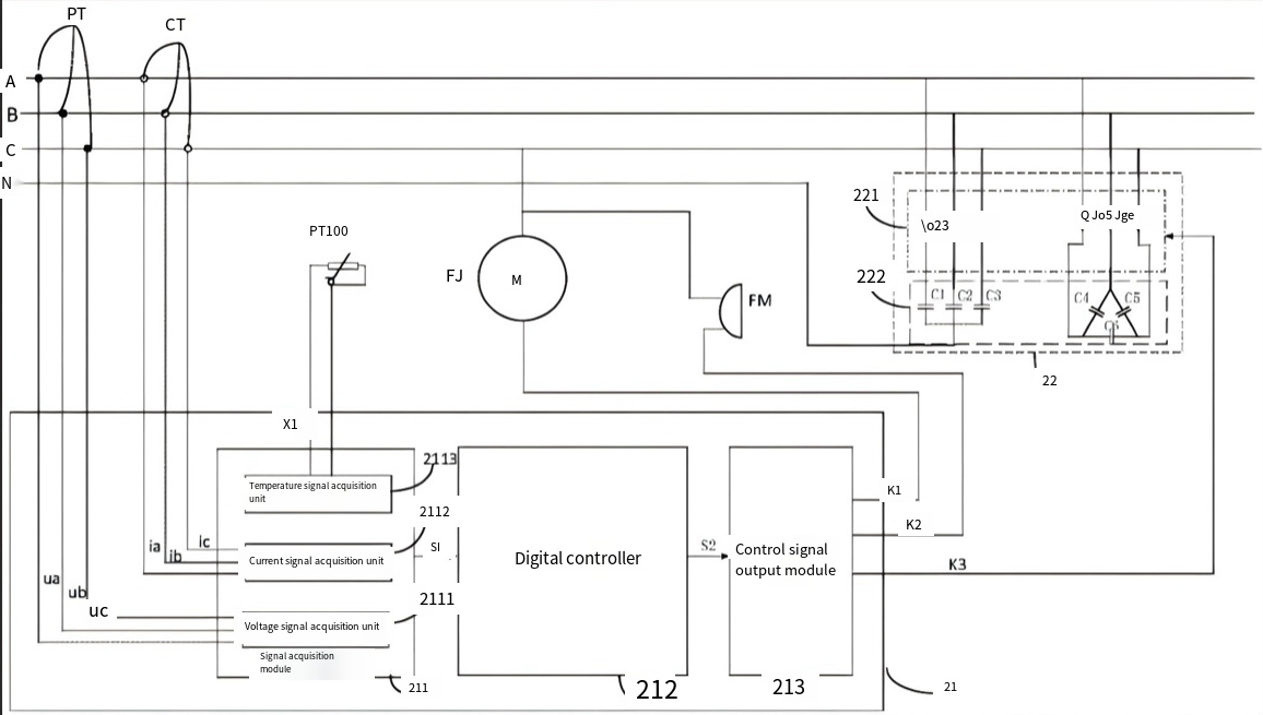
Controller Working Principle
The low-voltage reactive power automatic compensation controller evaluates the phase difference between the current in one line (for example, Line A) being monitored in the three-phase power supply and the voltages of the other two lines (Lines B and C). After conducting some calculations, it determines the real-time power factor of the current power grid. This power factor is then compared to the predefined switching-in and switching-out thresholds. If, during the entire duration of the switching delay, the power factor remains within the switching threshold, no action is taken. Should the power factor drop below the switching-in threshold, one group of capacitors will be activated. On the other hand, if the power factor exceeds the switching-out threshold or is found to be negative at any point, one group of already activated capacitors will be deactivated.
This process of comparison and switching is repeated after the next switching delay until the current power factor is confirmed to be within the switching threshold.
During the switching process, if the observed voltage surpasses the corresponding overvoltage protection threshold, all connected capacitors will be deactivated in groups. However, if the voltage exceeds 10% of the selected overvoltage protection threshold, a complete deactivation of all already activated capacitors will occur as a precautionary measure. Additionally, if an undervoltage lockout is detected in the switching voltage during this process, the action will be interrupted to safeguard the system from cycling switching.

Precautions for Product Wiring
Voltage Input
The controller consists of an automatic phase sequence judgment function, but ensuring that the input voltage, as much as possible corresponds with the input current, should be ensured, that is, the phase number and phase sequence have to be consistent. With this, either BC line voltage or A-phase voltage may take the signal; the wiring method should be modified accordingly.
Current Input
-
Current is taken from the A-line current. The standard rated input current is 5 A. When it is greater than 5 A, an external current transformer (CT) should be used.
Though there is an automatic phase sequence judgment capability in this controller, the inputs should be of the same nature with respect to phase and phase sequence-number.
If other instruments are connected to the CT, the wiring should be in series.
Disconnect the primary circuit of the CT or short circuit the secondary circuit before removing the current input wiring of the product.
CT Connection
- To make disassembly and assembly easy, terminal blocks should be adopted instead of directly connecting the CT.
Communication Wiring
-
An asynchronous half-duplex RS485 communication interface has been implemented in the network power meters for the use of data messaging on the communication line following the MODBUS-RTU protocol. A maximum of 128 network power meters can simultaneously connect on one line with every network power meter having its communication address (Addr) set.
For communication connection, it is advisable to use shielded twisted pair wires, having a thickness of not less than 0.5 mm. The common terminal could be otherwise left unused, or if the common terminal is connected to the ground, then a 'single-end single-point grounding' system must be followed. Connect a terminal matching resistor of 120 Ω to 1 kΩ between A and B terminals of the terminal meter. When wiring, the communication line should be kept away from strong current cables or other strong electromagnetic field environments.
To protect communication interfaces and the safety of the controller itself, switch quantity input interface and temperature interface must be insulated from other active devices in outside since here RS485 is not isolated with such interfaces.
Quantity output by main switch
Active quantity output is the switching control of compensation capacitors for synchronizing different customers' commands as 6, 8, 10, or 12 channels. Capacitor switching includes first-in-first-out switching, sequential switching, manual switching, and communication switching.
- This mode, called sequential switching, is found appropriate when the different groups of compensation capacitors have different sizes. Each group of compensation capacitors must be wired in decreasing sequence of size. The largest in capacity should go to K1, and the last terminal would connect to the smallest.
- First-in-first-out switching suits groups of identical size compensation capacitors. Under such condition, the first-in-first-out method provides for equal wear and tear of the operating time for each group of capacitors.
- Mainly for debugging stage purposes, manual switching is used to assess wiring and effects of compensation. In the measurement display mode, it allows input and output of capacitance by left and right keys.
- Communication switching remotely controls the capacitors through instructions from the controller. The controller abandons its control function at that time but keeps the protection part. Other devices perform capacitor switching writing relevant content to the controller through communication.

Product Size

| Model | Hole opening size |
| JKW5B | 162×102mm |
Why choose Baoyu?

The reactive power automatic compensation controller implements the reactive power control mode, thus allowing the capacitor group to automatically change switching states according to real-time monitoring of the power factor of the electric power system in order to achieve effective reactive power compensation. In such a mode, changes to the power grid load would determine whether or not the capacitor needs switching, and this is without requiring any setting for the switching oscillation parameters. This arrangement also greatly improves the response speed and stability of the system, as well as relieving power loss as it optimizes power quality. Apart from this, it reduces equipment overload, prolongs the life of electrical appliances, and reduces maintenance costs. Accurate control of reactive power ensures that the power grid is operating in its best poise, which improves the overall power supply efficiency and reliability, ultimately being in line with the needs of modern power systems in the aspects of efficiency, stability, and intelligence.

In this mode, all parameters related to automatic reel power compensation controller configuration would be preset to the default state to facilitate normal operation after proper wiring as intended. Live observation of the power factor of the power grid is done in this mode for auto switching of the capacitor bank's on and off status to meet model recommendations. Users have no worry of going through complex activities of configuration and debugging, thus reducing the entire operational complexity and chances for mistakes. This design enhances the reliability and stability of the entire system and also guarantees the effective functioning of a power system in different load conditions. The controller quickly responds to changes in grid conditions and optimizes reactive power compensation by way of automatic adaptation to improve power quality and loss reduction.

Under the reactive power control mode, the user does not label the switching oscillation parameters since the device can automatically switch capacitor banks. Thus effective reactive compensation is possible. The extraordinary benefit of this mode rests on its intelligent and automated qualities. Live measurement of power factor variations within the power grid, real-time changes in the switching state of said capacitor to match the changing loads will always have the system optimize best operation. Because no manual setting or debugging is needed, user operation is thus greatly improved, while system stability and reliability are boosted considerably. An automatic mechanism of compensation can reduce power losses, optimize power quality, avert chances of overload in equipment, extend life for electrical equipment, and all these lead to an efficient, economical, and sustainable operation of the power system. The design of this concept without switching oscillation makes sure of uninterrupted operation of the power networks under dynamic load conditions meeting the many pressing, urgent needs of modern power systems for intelligence and high efficiency.
Application scenarios



Residential system Industrial system Power system
Storage Workshop

Production workshop

Workshop Vedio
According to sources, Baoyu Holding Co., Ltd. (hereinafter referred to as Baoyu Holding) is a national high-tech enterprise specializing in R&D, production, sales, and services for power quality optimization, with core products consisting of active power filters, static var generators, intelligent capacitors, and other intelligent fully-controlled power quality products [1]. Founded in 2015, the company is headquartered in Yueqing City, Zhejiang Province, and has a registered capital of 50 million yuan. With support from renowned universities such as Shanghai Jiao Tong University and Zhejiang University, Baoyu Holding has invested heavily in building a modern R&D center and as well as an intelligent digital testing system. Multiple patent certifications have been awarded for the products that have shown technical strength that leads the industry .
Baoyu Holding has stretched its precious products and services more than ten countries and regions around the globe, including Europe, the United States, Southeast Asia, and the Middle East, mainly through having exceptional performance in products and tailor-made solutions. They find application in high-demand sectors such as power, petrochemical, metallurgy, shipbuilding, and new energy generation. The company has also long worked in key domestic and international projects, and operation stability has been generally accepted .
1. Intelligent Production System
The first is an advanced fully automatic production line comprising an intelligent digital testing device for complete cause-to-finish quality control of every component from resource input to finished products. The production workshop is strictly complying with ISO and implements modular design and flexible manufacturing technologies to seamlessly fit the effective mass production with personalized customization needs that would satisfy the diverse requirements of different customers around the world .
2. Professional Quality Assurance
Before leaving the factory, every product goes through more than 20 professional tests such as harmonic suppression testing, reactive power compensation accuracy calibration, etc., to guarantee compliance with the international IEC standards and customer-customized parameter requirements. The workshop runs a 6S management system with a real-time data monitoring system to enable every single production activity to have zero defects during the production process .
3. New Warehouse and Logistics System
The warehouse is a constant temperature and humidity environment with an automated warehousing system to ensure that electronic components and finished products do not go bad during storage. The combination of these elements with the existing strategic partners such as cooperation with North China logistics hubs enables the firm to respond to and deliver more quickly and efficiently, supporting container direct shipping from major global ports and shortening delivery cycles to 15-30 days, which greatly improves customer supply chain efficiency .
Technological innovation and customer needs drive Baoyu Holding's enduring pledge to trustworthy and highly reliable, as well as value-added, power quality solutions for its global partners. Through end-to-end intelligent controls and international quality assurance, the company continues to strengthen its competitive advantage in the international market thus becoming a long-term strategic partner of the customers who trust it.
Business license

High-tech enterprise certificate
ISO management system certification



Corporate honors


Product certification certificate

Product testing report

Company patent certificate

Well-known domestic partners


